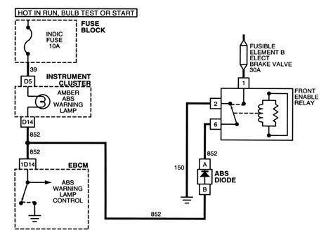
Abs relay test. . Following the tremendous success of CISON's single-cylinde...
Abs relay test. . Following the tremendous success of CISON's single-cylinder, V2, and L4 engine models, we are excited to introduce the Small-block V8 engine, a miniature powerhouse that's destined to become a classic in the world of scaled engines. This can drain your battery, risk pump burnout, and compromise braking safety. 🎯 In this video I explain how to test the ABS Module for some very common fault codes when there is ABS motor failure or ABS Valve relay error, most of the times problem is external on the ABS Oct 11, 2014 · Test your ABS power protection relay. Introduction: Following the success of CISON's single-cylinder, V2, and L4 engine models, we proudly introduce the Small-block V8, a mini beast that is set to become another classic in the world of scaled engines, impressing enthusiasts with its remarkable features. Your abs power protection relay is an internally fused relay that is designed to blow and open when subjected to over voltage protecting your ABS computer from damage. 🔔 Tools used in video: Multimeter: https://amzn. Apr 3, 2024 · Testing the abs module on your car is a great way to troubleshoot and repair problems yourself. Beyond that, if the battery is good, and since you get it responding some times, then things like speed sensor mounts, harness connections, wiring damage, etc, need to be checked to resolve an The ABS actuator checker statically checks the operation of the actuator which includes: the pump, solenoids, and relays. After years of engineering refinement and user feedback, we proudly present the CISON V8 Engine Model Kit — a precision-crafted miniature engine that offers a powerful, hands-on experience for builders, hobbyists, and RC enthusiasts alike. axjeobbmzmpalbczchobgrrhkebkzgkhyvthrohcolrjcytkcshqycje